Dimensions
| Wheelbase | 72 in (1829 mm) |
| Overall Length | 117 in (2972 mm) |
| Overall Width (Normal Track) | 64 in (1630 mm) |
| Overall Height | 54 in (1372 mm) |
| Ground Clearance (Front Axle) | 21 in (533 mm) |
| Ground Clearance (Center) | 12.6 in (321 mm) |
| Drawbar Height Range | 11 – 24 in (279 – 610 mm) |
| Drawbar Normal Setting | 19.75 in (502 mm) |
| Turning Circle Diameter (w/ brakes, front / rear tread 48 in) | 210 in (5334 mm) |
| Turning Circle Diameter (w/o brakes, front / rear tread 48 in) | 231 in (5867 mm) |

Wheel Treads
| Normal Track (Front) | 48 in (1219 mm) |
| Normal Track (Rear) | 52 in (1320 mm) |
| Front Tread | 48 – 80 in (1219 – 2032 mm) |
| Rear Tread | 48 – 76 in (1219 – 1930 mm) |

Tire Sizes
| Massey Ferguson 35 | Tire Size | Pressure |
|---|---|---|
| Front Tire (Standard) | 4.00-19 | 26 psi (179 kPa) |
| Front Tire (Optional) | 5.50-16 | 26 psi (179 kPa) |
| Front Tire (Optional) | 6.00-16 | 26 psi (179 kPa) |
| Rear Tire (Standard) | 10-28 | 12 psi (83 kPa) |
| Rear Tire (Optional) | 11-28 | 14 psi (96 kPa) |
| Rear Tire (Optional) | 13-24 | 16 psi (110 kPa) |

Weights
| Massey Ferguson 35 | Basic Model | DeLuxe Model |
|---|---|---|
| Operating Weight (Perkins AD3.152 Diesel) | 3175 Ib (1440 kg) | 3185 Ib (1445 kg) |
| Operating Weight (Continental Z134 Gasoline) | 2982 Ib (1352 kg) | 3022 Ib (1371 kg) |
| Ballasted Weight | 5909 lb (2680 kg) | 5909 lb (2680 kg) |
Engine Details
| Engine Model | Perkins AD3.152 | Continental Z134 |
|---|---|---|
| Fuel Type | Diesel | Gasoline |
| Number of Cylinders | 3 | 4 |
| Displacement | 152.7 cu in (2.5 L) | 133.4 cu in (2.2 L) |
| Bore | 3.6 in (91 mm) | 3.31 in (84 mm) |
| Stroke | 5.0 in (127 mm) | 3.87 in (98 mm) |
| Horsepower | 37.0 hp (27.6 kw) | 38 hp (27.9 kw) |
| Max Drawbar Power | 32.1 hp (24.0 kw) | 30.5 hp (22.7 kw) |
| Max PTO Power | 29.8 hp (22.3 kw) | 35 hp (25.7 kw) |
| Power Measured @ | 2000 rpm | 2200 rpm |
| Fuel Use | 2.3 gal/h (8.7 L/h) | 2.8 gal/h (10.6 L/h) |
| Slow Idle Speed | 700 rpm | 450 rpm |
| Fast Idle Speed | 2150 rpm | 2250 rpm |
| Compression Ratio | 17.4:1 | 6.6:1 |
| Battery | 12 V, 96 Ah (2x 6 V, 115 Ah) | 12 V, 38 Ah (12 V, 50 Ah) |
| Alternator | 12 V, 12 amps | 12 V, 12 amps |
| Fuel System | Fuel pump | Carburetor |
| Spark Plug Gap | – | 0.025 in (0.635 mm) |
| Cooling System | Water pump with thermostat | Water pump with thermostat |
| Air Cleaner | Oil washed crimped wire | Oil washed crimped wire |
| Aspiration | Naturally aspirated | Naturally aspirated |

Operational Specs
| Operating Weight | 2982 – 3185 Ib (1352 – 1445 kg) |
| Max Operating Weight | 5909 lb (2680 kg) |
| Operating Voltage | 12 V |
| Operator Station | Open Operator Station |
| Steering | Manual (recirculating ball) / Power (optional) |
| Final Drive | Spiral bevel gear final drive with straddle mounted pinion: 6.17 to 1 ratio |
| Differential Lock (Optional) | Mechanical rear |
| Planetary Reduction | 4:1 |
| Drive | 2WD |

Transmission
| Model | 6-Speed Gear | Multi-Power |
|---|---|---|
| Transmission Type | Gear | Partial power shift |
| Number of Gears | 6F / 2R | 12F / 4R |
| Max Forward Speed | 14.6 mph (23.5 km/h) | 19.1 mph (30.8 km/h) |
| Max Reverse Speed | 7.1 mph (11.4 km/h) | 9.5 mph (15.3 km/h) |
| Clutch (Standard) | Single dry disc | |
| Clutch (Delux model) | Dual dry disc | |
| Service Brakes | Independent manual shoe / drum brakes: diameter = 14 in (356 mm), area = 118 in2 (0.076 m2) | |

PTO (Power Take-Off)
| Rear PTO Type | Transmission / Two-stage clutch (Optional) |
| PTO Control | 3-position shift lever (Engine / Neutral / Ground) |
| PTO Speed | Ground / 540 |
| PTO Engine RPM | 540@1500 |

Power Steering (Optional)
| Steering Pump Type | Spur gear-type pump |
| Steering Pump Flow | 4.0 gal/mim (18.9 L/min) |
| Power Steering Control | Spool-type valve located on steering pinion shaft |
Hydraulic System
| Main Pump Type | Constant running four cylinder piston-type pump |
| Main Pump Flow | 3.5 gal/mim (13.2 L/min) |
| Working Pressure | 2500 psi (17237 kPa) |
| Hydraulic System Control | Oscillating control valve on inlet side of pump |
| 3 Point Hitch Type | Category 1 |
Service Refill Capacities
| Engine Model | Perkins AD3.152 Diesel | Continental Z134 Gasoline |
|---|---|---|
| Fuel Tank Capacity | 13.9 gal (52.6 L) | 13.9 gal (52.6 L) |
| Engine Oil Capacity (w/ filter) | 1.6 gal (6.2 L) | 1.5 gal (5.7 L) |
| Cooling System Capacity | 2.5 gal (9.5 L) | 2.5 gal (9.5 L) |
| Hydraulic / Transmission Oil Capacity | 8 gal (30.3 L) | 8 gal (30.3 L) |
| Steering Tank Capacity | 0.17 gal (0.63 L) | 0.17 gal (0.63 L) |
| Steering Gear Housing Capacity | 0.25 gal (0.95 L) | 0.25 gal (0.95 L) |
| Air Cleaner Oil Bath Capacity | 0.11 gal (0.43 L) | 0.11 gal (0.43 L) |
| PTO Pulley Capacity | 0.07 gal (0.28 L) | 0.07 gal (0.28 L) |

Serial Numbers & PIN Location
The serial number plate of the Massey Ferguson 35 tractor is located on the dashboard
| Year | Serial Number | Year | Serial Number |
|---|---|---|---|
| 1960 | 204181 | 1963 | 235123 |
| 1961 | 211071 | 1964 | 247605 |
| 1962 | 222207 |
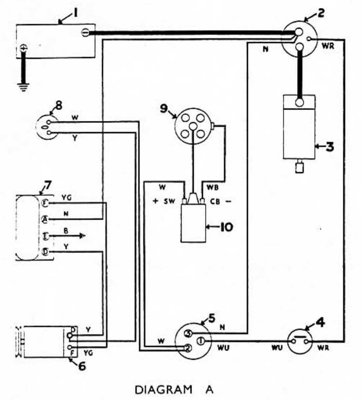
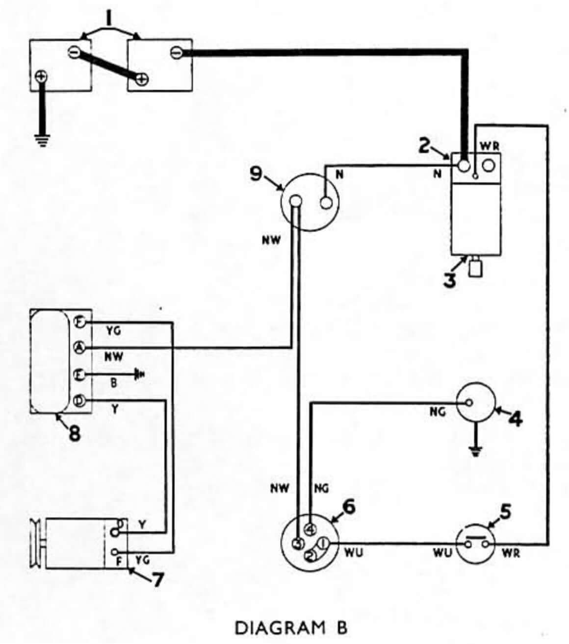
MF 35 Wiring Diagram
Wiring diagram for the Massey Ferguson MF 35 with a carbureted engine
- 12 Volt Battery
- Starter Solenoid Switch
- Starter Motor
- Neutral Gear Safety Switch
- Combined Ignition and Starter Switch
- Dynamo
- Control Box
- Ignition Warning Light
- Distributor
- Ignition Coil
Wiring diagram for the Massey Ferguson MF 35 with a diesel engine
- Two 6 V Batteries
- Starter Solenoid
- Switch
- Starter Motor
- Thermostart
- Neutral Gear Safety Switch
- Starter and Heater Switch
- Dynamo
- Control Box
- Ammeter
Massey Ferguson 35 Attachments
The Massey Ferguson 35, produced between 1960 and 1965, became one of the most popular utility tractors of its era, recognized for its reliability, simplicity, and versatility. A wide range of factory and dealer-approved attachments allowed the MF 35 to adapt to nearly any farm or property task, making it a trusted all-around workhorse.
For tillage, the tractor was commonly paired with plows and cultivators, giving farmers dependable soil preparation for planting. Grass and crop management was supported through sickle bar mowers and rotary mowers, ensuring efficient cutting performance in fields and pastures.
MF 38 Utility Loader
| Lift Capacity to Full Height at Pivot Pin | 1000 lb (453 kg) |
| Maximum Lift Height at Pin | 94.5 in (2400 mm) |
| Maximum Clearance (Bucket Dumped) | 82.5 in (2096 mm) |
| Breakout Force (Bucket cylinders) | 2000 lbf (8.9 kN) |
| Loader Bucket Width | 36 in (914 mm) |
| Loader Weight | 615 lb (278 kg) |
Material handling was made possible with the Massey Ferguson 38 front loader, a rugged implement designed for lifting, loading, and light earthmoving. In addition, a variety of rear-mounted implements – including harrows, planters, and spreaders – expanded the tractor’s functionality for both row-crop and utility applications.

With these attachments, the MF 35 could easily transition between plowing, cultivating, mowing, hauling, and loader work. This flexibility made it not only a small farm favorite but also a practical choice for municipalities, estates, and utility operators during the 1960s.

